日本NACHI-那智不二越 NSP系列小型变量液压站,1台
24
请选择型号看库存
预计14天后发货
预计7天(含运费)
质量问题一年内保修
NSP系列小型变量泵站【NACHI那智不二越】
保护地球的节能装置,机床的能量之源,小型、轻量经济型。
产品特点:
1)节能效果显著:与标准型装置在保持压力时相比节能40%。
2)节约空间:使用电动机一体化设计的变量叶片泵,体积小,再加上合理化的轮廓设计,更加节约空间。
3)安装维护容易:使用构造简单、耐久性好的液压泵,使装置的安装维护更简单更容易。
4)高效率低发热:特别在保持压力时,由电动机的高效率、低发热,保证了整机的高精度。
5)节约资源:油箱容量小,节约资源。


型号说明:



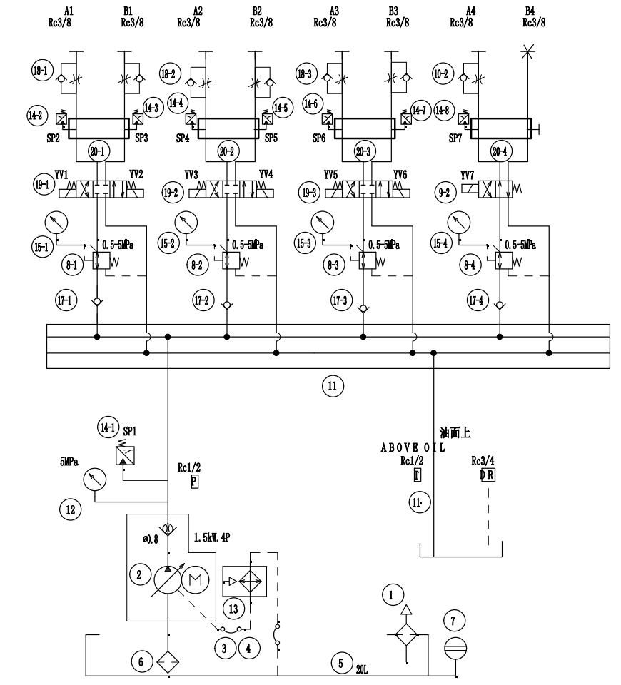
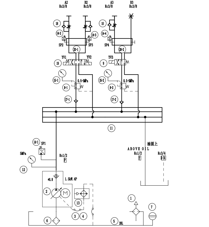
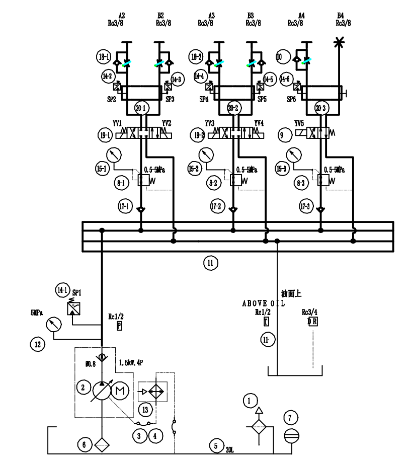
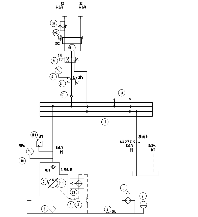
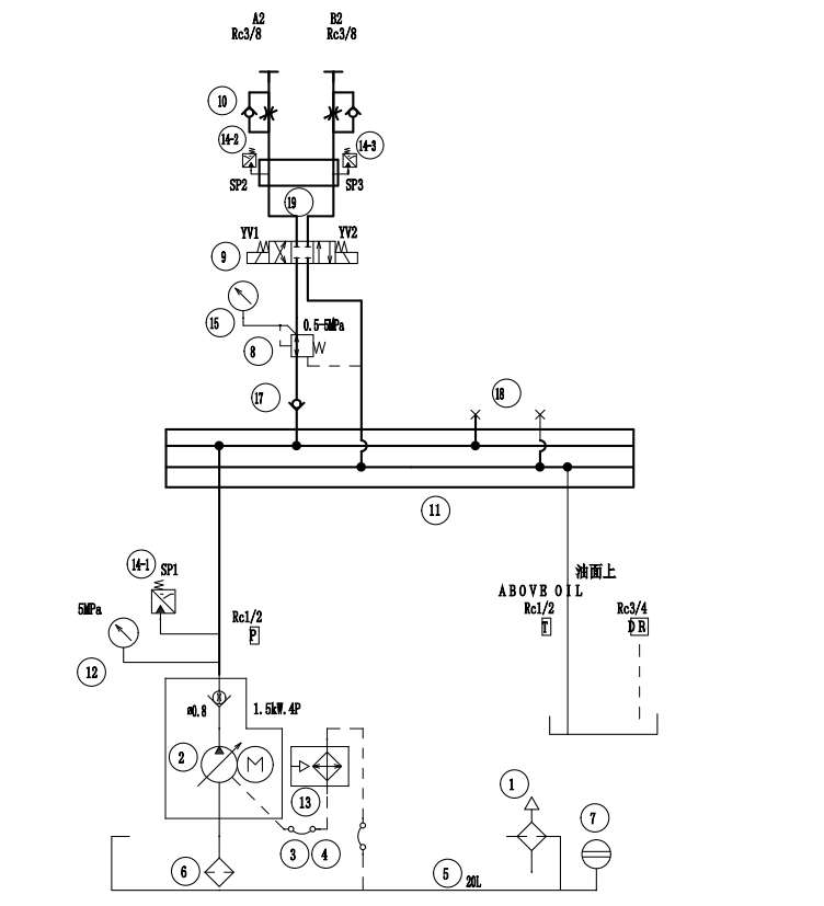
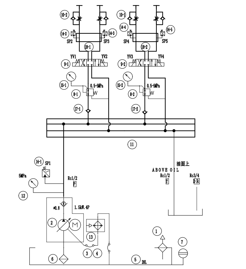
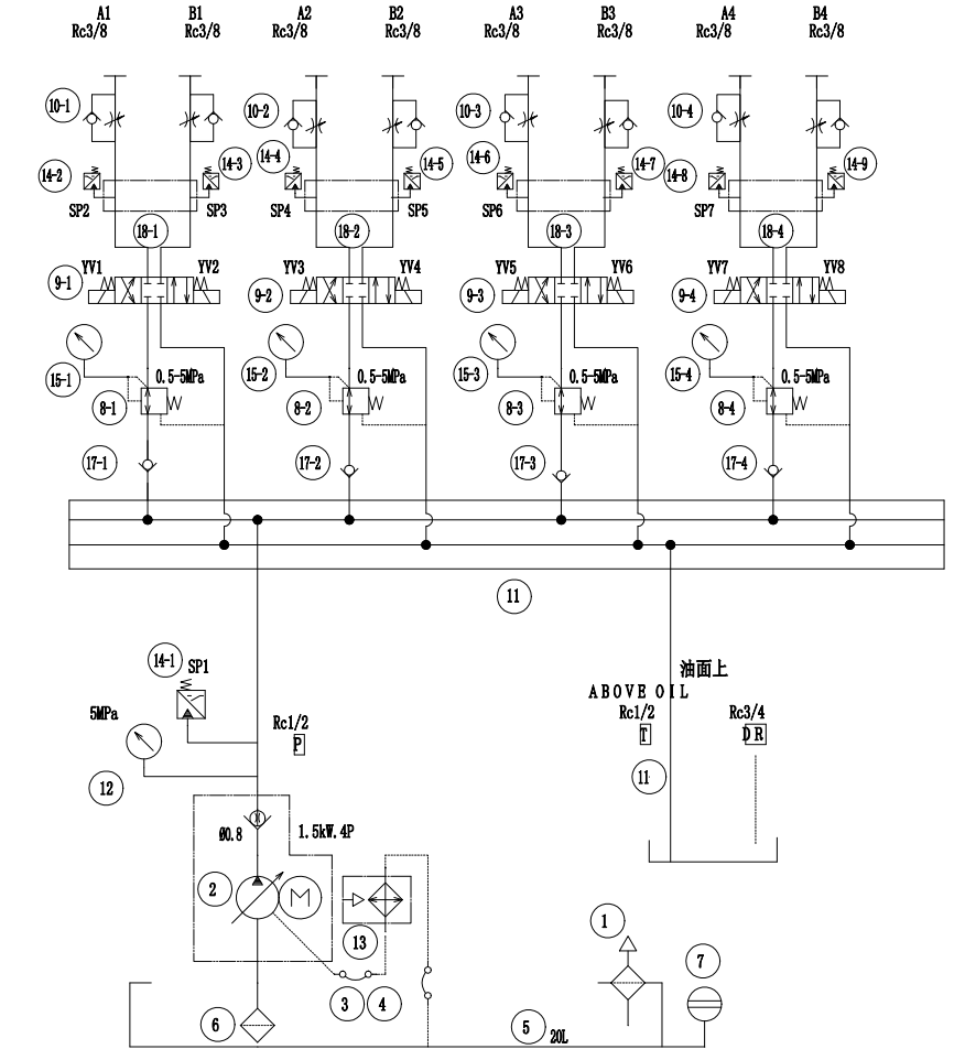
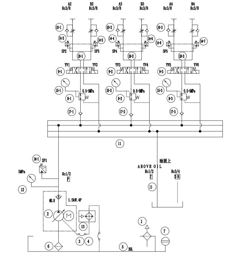
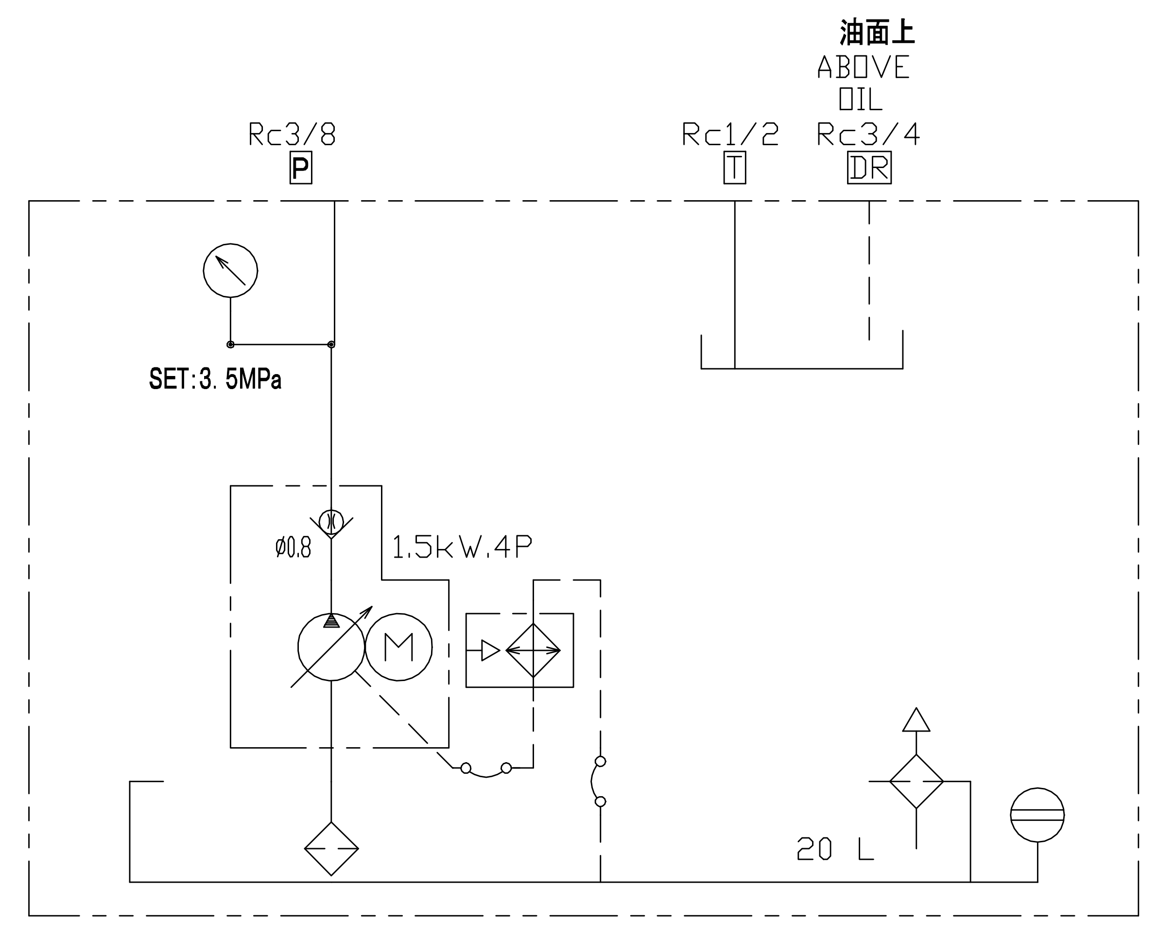
原理图:

一进

一进一回

两进一回

两进两回

三进两回

三进三回

四进三回

四进四回

NSP-20-15V1A3D-A0154A
以上参数配置仅供参考,最终以产品技术协议为准。
我收藏的店铺
我的
商家入驻
15904040249
我要开店
积分签到

收藏
加入购物车

联系客服
我的
咨询
购
顶部